"].join(""),o=null,r={display:"block",position:"absolute",left:"-9999px",top:"0",width:"2px",height:"auto",border:"0"};e.src="about:blank",e.id=i,e.name=i,e.width="728",e.height="90",e.frameBorder="0",e.allowtransparency="1",e.scrolling="no",e.className="advblock AdSense",n.body.appendChild(e);for(var l in r)e.style[l]=r[l];o=e.contentWindow.document,o.open(),o.write(t),o.close()}},d=function(e){var t=["aolbuild","baidu","bingbot","bingpreview","msnbot","duckduckgo","adsbot-google","googlebot","mediapartners-google","teoma","slurp","yandex","bot","spider","crawl"],n=null;for(var o in t)if(n=new RegExp(t[o]),n.test(e))return!0;return!1};t.adregain_wall=!0,t.addEventListener?t.addEventListener("load",r,!1):t.attachEvent&&t.attachEvent("onload",r),t[a]=function(e){function t(e,t,n,o){"insertRule"in e?e.insertRule(t+"{"+n+"}",o):"addRule"in e&&e.addRule(t,n,o)}if(e)try{var n=8e3,a=o(),i=o(),r=function(){var e=document.createElement("style");return e.appendChild(document.createTextNode("")),document.head.appendChild(e),e.sheet}(),d={isArray:function(e){return"[object Array]"===Object.prototype.toString.call(e)},make:function(e){if(!this.isArray(e))return this.make.call(this,Array.prototype.slice.call(arguments));var t=e[0],n=e[1],o=document.createElement(t),a=1;if("object"==typeof n&&null!==n&&!this.isArray(n)){for(var i in n)o[i]=n[i];a=2}for(var r=a;r div","padding:10% 10% 10% 20%;text-align:left",2),t(r,"#"+a+" > div:before",s.sort(function(){return.5-Math.random()}).join(";"),3);var p=d.make("div",["div",{id:a},["div",'\u0423\u0432\u0430\u0436\u0430\u0435\u043c\u044b\u0439 \u043f\u043e\u043b\u044c\u0437\u043e\u0432\u0430\u0442\u0435\u043b\u044c! \u041c\u044b \u043d\u0430\u043f\u043e\u043c\u0438\u043d\u0430\u0435\u043c \u0412\u0430\u043c, \u0447\u0442\u043e \u0412\u044b \u0431\u043b\u043e\u043a\u0438\u0440\u0443\u0435\u0442\u0435 \u043f\u043e\u043a\u0430\u0437 \u0440\u0435\u043a\u043b\u0430\u043c\u044b \u043d\u0430 \u043d\u0430\u0448\u0435\u043c \u0441\u0430\u0439\u0442\u0435. \u041d\u0430\u0448 \u0440\u0435\u0441\u0443\u0440\u0441 \u0441\u0443\u0449\u0435\u0441\u0442\u0432\u0443\u0435\u0442 \u0438 \u0440\u0430\u0437\u0432\u0438\u0432\u0430\u0435\u0442\u0441\u044f \u0437\u0430 \u0441\u0447\u0435\u0442 \u0440\u0435\u043a\u043b\u0430\u043c\u044b.

\u041f\u043e\u0436\u0430\u043b\u0443\u0439\u0441\u0442\u0430, \u043e\u0442\u043a\u043b\u044e\u0447\u0438\u0442\u0435 \u0431\u043b\u043e\u043a\u0438\u0440\u043e\u0432\u043a\u0443 \u0440\u0435\u043a\u043b\u0430\u043c\u044b \u0434\u043b\u044f \u043d\u0430\u0448\u0435\u0433\u043e \u0441\u0430\u0439\u0442\u0430. \u041f\u043e\u0434\u0434\u0435\u0440\u0436\u0438\u0442\u0435 \u0412\u0430\u0448 \u043b\u044e\u0431\u0438\u043c\u044b\u0439 \u043f\u0440\u043e\u0435\u043a\u0442. \u0416\u0435\u043b\u0430\u0442\u0435\u043b\u044c\u043d\u043e \u0444\u0438\u043d\u0430\u043d\u0441\u043e\u0432\u043e (\u0444\u043e\u0440\u043c\u0430 \u043d\u0430 \u0441\u0442\u0440\u0430\u043d\u0438\u0446\u0435). \u0421\u043f\u0430\u0441\u0438\u0431\u043e \u0437\u0430 \u043f\u043e\u043d\u0438\u043c\u0430\u043d\u0438\u0435! (\u041a\u0430\u043a \u044d\u0442\u043e \u0441\u0434\u0435\u043b\u0430\u0442\u044c?)'],["span",{id:i},"Ok, \u042f \u043e\u0442\u043a\u043b\u044e\u0447\u0438\u043b \u0431\u043b\u043e\u043a\u0438\u0440\u043e\u0432\u043a\u0443."]],"");n=1e3>n?200:n,"undefined"!=typeof window.localStorage&&null===window.localStorage.getItem("regainShow")&&window.localStorage.setItem("regainShow",0),setTimeout(function(){var e=document.body;e.innerHTML="",e.appendChild(p),p=document.getElementById(a);var n=Math.max(window.innerHeight,document.documentElement.clientHeight,document.body.clientHeight)/2,o=n-p.offsetHeight/2-100;document.getElementById(i).onclick=function(){window.location.reload(!0)},t(r,"body","background:#eee",4),t(r,"body > div","width:100%;max-width:650px;margin:"+(o>0?o:50)+"px auto 0;",5)},n)}catch(u){throw u}}}).call(this,"fe278162f164ea4b46a8fe2a62408fe3-755-1591527524");

Схема ВРУ частного дома

Консультации по личным проектам и схемам: электрощитов, электромонтажу, электропроводке, электроснабжению и обустройству освещения загородного дома, дачи, коттеджа, бани. (Только для членов клуба и VIP-пользователей). Как вступить в "Клуб электриков" и стать VIP-пользователем?
Правила форума
Местная Конституция | FAQ - Часто задаваемые вопросы | Для новичков! | Реклама на форуме! | Публикация сообщений | Как вставить картинку или файл

Помните, поблагодарить автора за интересное сообщение, вы можете - нажав Изображение или повысить его репутацию - нажав Изображение в сообщении.
Прежде чем задать вопрос, воспользуйтесь поиском - возможно, что такая тема уже есть на форуме. За нарушение правил Ваш вопрос может быть удален без объяснения причин!

Консультации по личным проектам и схемам: электрощитов, электромонтажу, электропроводке, электроснабжению и обустройству освещения загородного дома, дачи, коттеджа, бани, производятся только для членов клуба электриков и VIP-пользователей! Как вступить в "Клуб электриков" и стать VIP-пользователем?
  • Всё для электрика
Нет аватара
Romeon
Автор темы
Новенький

Схема ВРУ частного дома

Сообщение Romeon » 04 дек, 2014 6:52

Здравствуйте, уважаемые форумчане!
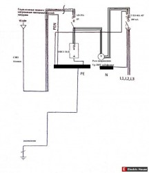
Имеется вновь построенный частный дом. Линия-3 фазы и ноль (PEN), щит учёта на столбе,рядом вкопан уголок-контур заземления. С щита учета сипом (4х16 ммкв) в ВРУ в доме.
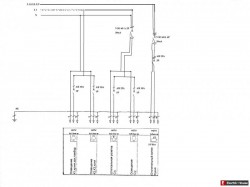
Нарисовал примерный план электропроводки и группы потребления.
Подскажите, правильно ли будет такая схема подключения данного дома насчёт заземления,разделения PEN и тд.?

Последний раз редактировалось elhouse 04 дек, 2014 7:16, всего редактировалось 2 раза.
Причина: Вставил картинки в сообщение.

Схема ВРУ частного дома

Сообщение Похожие темы » 04 дек, 2014 6:52

Посмотрите здесь:
Схема электропроводки частного коттеджа
Подключение частного участка
Трансформатор для частного дома
Строящаяся ВЛ около частного дома
Аварийное питание частного дома
Вопросы и ответы по электрике

Нет аватара
Андрей 74
Участник
Участник

Re: Схема ВРУ частного дома

Сообщение Андрей 74 » 04 дек, 2014 9:22

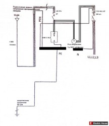
Вроде сопротивление ЗУ должно быть не более 4 Ом, а не 50 Ом.

Нет аватара
Romeon
Автор темы
Новенький

Re: Схема ВРУ частного дома

Сообщение Romeon » 04 дек, 2014 10:00

Сори не правильно написал. Вы правы. А как в остальном все правильно?

Аватара пользователя
ВИТАЛИЙ ЙЙ
Russia
Старший энергетик
Старший энергетик

Re: Схема ВРУ частного дома

Сообщение ВИТАЛИЙ ЙЙ » 04 дек, 2014 10:16

Рядом вкопан уголок заземления! это как? Если как описано в тексте, то не правильно!
Все тематические вопросы и ответы на них, только на форуме! В личку по электрике не отвечаю.

Нет аватара
Romeon
Автор темы
Новенький

Re: Схема ВРУ частного дома

Сообщение Romeon » 04 дек, 2014 10:21

У дома есть свой контур заземления! а у опоры есть свой(повторный).

Нет аватара
Андрей 74
Участник
Участник

Re: Схема ВРУ частного дома

Сообщение Андрей 74 » 04 дек, 2014 13:02

Romeon писал(а):
А как в остальном все правильно?

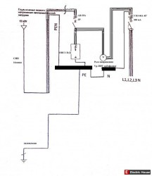
На первой схеме получается система ТТ, которая по правилам допускается для случаев, когда невозможно сделать систему TN-C-S. А у вас ее возможно сделать, бросив дополнительный провод от щита на столбе, посадив его на РЕN-проводник (на входе ВЛ в автомат) и завести в ВРУ, тем самым разделив его на РЕ и N.
А ЗУ столба и дома электрически объединить.
Это просто размышления, в правильности совсем не уверен, сам хочу разобраться...

Нет аватара
Romeon
Автор темы
Новенький

Re: Схема ВРУ частного дома

Сообщение Romeon » 04 дек, 2014 14:26

А как правильно так или вот так?

Аватара пользователя
sergey_sav
Russia
Лидер тех. поддержки
Лидер тех. поддержки
Генеральный директор
Генеральный директор

Re: Схема ВРУ частного дома

Сообщение sergey_sav » 05 дек, 2014 0:09

Андрей 74 писал(а):
опротивление ЗУ должно быть не более 4 Ом

Это сопротивление заземления ТП с учётом всех повторных заземлителей... а не заземление частного дома...
От знаний еще никто не умирал, но рисковать не стоит.
Все тематические вопросы и ответы на них только на форуме!

Санк-Петербург. Электромонтажные работы.

Нет аватара
Андрей 74
Участник
Участник

Re: Схема ВРУ частного дома

Сообщение Андрей 74 » 05 дек, 2014 3:49

Не нашел в правилах четкого ответа по частному дому. В инете говорят, что если заземление дома повторное, то сопротивление до 30 Ом (при 220В).

Нет аватара
Romeon
Автор темы
Новенький

Re: Схема ВРУ частного дома

Сообщение Romeon » 05 дек, 2014 5:51

эта схема ВРУ в доме!!! а не на столбе


Рекомендуем

 Новое »



Вернуться в «Электромонтаж на даче, коттедже, бане»

  • Смотрите также

Это интересно

Лидеры продаж


Стабилизатор напряжения Энергия Hybrid-8000(U) Энергия Hybrid-8000(U)
Стабилизатор напряжения


Новая модель гибридного стабилизатора с плавной регулировкой напряжения и расширенным диапазоном входных напряжений, отличные характеристики и много новых функций. Идеально для коттеджа и дачи.

Стабилизатор напряжения Штиль ИнСтаб IS1000 Штиль ИнСтаб IS1000
Стабилизатор напряжения


Инверторный стабилизатор напряжения с широким диапазоном напряжений, обладающий высокой точностью, обеспечивает абсолютную защиту от скачков и просадок напряжения. Для защиты ответственного оборудования.

Инвертор Энергия ИБП Гарант-1000 Энергия ИБП Гарант-1000
Инвертор


ИБП используется для защиты газовых котлов, автоматики распашных, откатных и подъёмных ворот, а так же для бесперебойного питания в случаях отключения электричества. Идеально для коттеджа и дачи.

Перейти в интернет-магазин электрооборудования «Electric House»

Кто на форуме

Сейчас этот форум просматривают: Alexa [Bot] и 0 гостей