-
- Объявления
|
Электромонтаж Электромонтажные работы в деревянном доме. www.electric-house.ru |
Местная Конституция | FAQ - Часто задаваемые вопросы | Для новичков! | Реклама на форуме! | Публикация сообщений | Как вставить картинку или файл
За нарушение правил Ваш вопрос может быть удален без объяснения причин!
- Скачать тему в PDF
- Кто смотрел тему
- Подписчиков: 1
- Добавили в закладки: 0
- Просмотры: 3002
-
- Сообщение

Сборка аналога военного бензогенератора сделанного в СССР
Давно хотел купить себе военный геныч, но так как такового не нашел, решил постараться собрать так же на основе УД 2
Все основное закуплено теперь дело за малым...
Двигатель куплен такой
К нему куплен генератор неизвестно какой модели и мощности, но новый со шкивом
- от него отходит 6 одинаковых проводов, без каких либо обозначений на 2-х из них+/-
к нему куплен и щиток, по словам который был закреплен на его боковине когда то давно.
Проблема в том что этот генератор, видимо никогда не подключался к щитку, хотя я может и заблуждаюсь.
Вопрос теперь к вам Уважаемые: помогите пожалуйста его правильно подключить к щитку и настроить.
Красным отмечены провода. которые либо небыли никогда подключены, либо были просто обрезаны, либо было что то выдрано перед продажей мне
Вот такие внутренности:
-
- Сообщение
Re: Сборка аналога военного бензогенератора сделанного в СССР
Схема где-то была поищу выложу.
-
- Сообщение
Re: Сборка аналога военного бензогенератора сделанного в СССР
сам вентилятор можно ли "сворганить" самому, или позаимствовать от куда нибудь, и куда его можно поставить?
есть мысля поставит автомобильный вентилятор (например с 9-ки или 6-ки) закрепив на шкив по идеи дуть должен будет на ура при 3000-х об.
в какую сторону он должен вращаться? либо это без разницы?
за схемку буду очень благодарен
-
- Сообщение
Re: Сборка аналога военного бензогенератора сделанного в СССР
Что-то не полностью сканы вышли попробую по другому.
-
- Сообщение
Re: Сборка аналога военного бензогенератора сделанного в СССР
пробовал прозванивать тестером 8 проводов на выходе - некоторые из них повторяются.
-
- Сообщение
Re: Сборка аналога военного бензогенератора сделанного в СССР
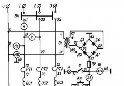
Сейчас у вас схема полностью смотрите на обе из них там не все цифры припечатаны. получается по фазам 13 14 15.23 24 25.33 34 35.это обмотки генератора (15 25 35) подключены к диодам
Чтобы видеть ссылки войдите на конференцию или зарегистрируйтесь.Чтобы видеть ссылки войдите на конференцию или зарегистрируйтесь.
-
- Сообщение
Re: Сборка аналога военного бензогенератора сделанного в СССР
Марка генератора ГАБ-4-Т/230-м2.на 3 фото,слева направо подключение красных проводов первые2 возбуждение;3.4.5 соответственно схеме 14.24.34
-
- Сообщение
Re: Сборка аналога военного бензогенератора сделанного в СССР
в стандарте привод от двигателя прямой через муфту, или все-таки через какой то шкиф?
пока постараюсь разобраться с схемкой, если что то не пойму, - обязательно спрошу
еще раз спасибо
-
- Сообщение
Re: Сборка аналога военного бензогенератора сделанного в СССР
Добавлено спустя 59 минут 44 секунды:
да привод напрямую от двигателя через резиновую муфту(которая видна в центре вентилятора).
-
- Сообщение
Re: Сборка аналога военного бензогенератора сделанного в СССР
Про эти алюминиевые таблички я говорил на них номера проводов.
Чтобы видеть ссылки войдите на конференцию или зарегистрируйтесь.
Мой привод.
Чтобы видеть ссылки войдите на конференцию или зарегистрируйтесь.
Привод на чертеже.
-
- Сообщение
Re: Сборка аналога военного бензогенератора сделанного в СССР
По поводу привода - взял на заметку! Вот только сейчас мучает мысль а хватит ли мощности двигателя в 8лс, провернуть генератор под нагрузкой с приводом через шкиф.
К примеру если шкиф на моторе будет на 40% больше того что установлен на генераторе? ведь для чего то используется прямой привод? и неужто он используется для упрощения конструкции - что бы в полевых условиях не искать ремешки.
Про то что подшипник на роторе гены прослужит под шкивом долго не сомневаюсь, ведь у вас привод через кардан (крестовину), а из своего опыта знаю что она слабо балансируется - и в большинстве своем не отбалансирована вообще - а у вас привод с 3000об/мин.
Благодаря вам egory - откопал точные схемы по устройству генератора, за что вам очень благодарен!
Судя по схеме мой геныч как вы и говорили: АБ-4-Т/400-М1
Вчера сидел смотрел на схемы как баран на новые ворота, есть несколько моментов которые немножко не понимаю, если можно подскажите пожалуйста и разъясните
1. АБ-4-Т/400-М1 - используется мотор УД25 с стартером и АКБ, я же буду использовать УД2, запуск от ручки.
2. Если я не использую при запуске АКБ, будет ли возбуждаться Генератор без его участия? и соответственно могу ли я исключить из схемы подключения трансформатор и прочее, которое используется для подзарядки АКБ ? либо лучше все-таки использовать какой-то АКБ?
3. На схеме используются сопротивления R1/R2/R3 на 6,8Ком, в моем щитке их нет. по-видимому человек вместо них использовал сопротивление реастата., может стоит их все-таки прикупить, да установить для надежности, или не изобретать велосипед?
4. По схеме используются более слабые термореле, у меня же по 16,5А
5. Как читается последовательность подключения порядково (т.е 1-2-3-4 и тд)или как то по другому?, просто по схеме от генератора отходит провод (к примеру 57) но он перерезан, какой за ним далее должен идти номер?
Вот что показал прозвон:
-
- Сообщение
Re: Сборка аналога военного бензогенератора сделанного в СССР
-
- Сообщение
Re: Сборка аналога военного бензогенератора сделанного в СССР
спасибо, буду разбираться
-
- Сообщение
Re: Сборка аналога военного бензогенератора сделанного в СССР
-
- Сообщение
Re: Сборка аналога военного бензогенератора сделанного в СССР
Добавлено спустя 1 час 14 минут 51 секунду:
вот тут немного ссылок на фото щитка, а то что никак не получается залить нормальное фото на форум, как бы не старался...
-
- Сообщение
Re: Сборка аналога военного бензогенератора сделанного в СССР
Добавлено спустя 21 минуту 5 секунд:
фото 003.один щуп тестера соединяем с колодкой генератора например с №35,а другим измеряем сопротивление на 35 проводах кабеля,на котором меньше сопротивление тот №34.ну а больше тот №33.и так с другими фазами
Добавлено спустя 15 минут 54 секунды:
фото 3888.на релюхах тока вверх торчат по 2 клеммы.те что справа соединить с проводами 13/23/33.ну а провода 14/24/34 куда соединять я объяснил вчера.да вам ещё надо найти пакетник и розетку на 3Ф .у меня вышло между проводами 35и34 0.2ом,а между 35и33 0.6ом
-
- Сообщение
-
- Сообщение
Re: Сборка аналога военного бензогенератора сделанного в СССР
еще раз большое спасибо за помощь.
по мере продвижения и конечной сборке - обязательно отпишусь
-
- Сообщение
Re: Сборка аналога военного бензогенератора сделанного в СССР
kurganin писал(а):никак не получается залить нормальное фото на форум, как бы не старался...
Чтобы видеть ссылки войдите на конференцию или зарегистрируйтесь.
-
- Сообщение
Re: Сборка аналога военного бензогенератора сделанного в СССР
Так же интересуюсь подобной темой и собираю информацию на генератор ГАБ-4-Т\230
Попал ко мне в руки разукомплектованный нет блока апаратуры , приборов.
На дпнный момент закончил перематывать на однофазний по типу ГАБ-4-О\230.
Интересуют номиналы реостатов добовочного, регулирующего и компадирующего.
Не могли бы вы замерить свои.
Кстати двигатель УД2М боиться простоев, рекомендую рас в 2 недели заводить мин на 10.
-
- Ссылки на тему
| Ссылка: | |
| BBcode: | |
| HTML: |
-
- Похожие темы
- Ответы
- Просмотры
- Последнее сообщение
-
-
Яценюк заявил, что СССР напал на Германию и Украину
elhouse в форуме Новости, статьи, публикации - 5
- 139
-
electrohoz
09 янв 2015, 14:06
-
Яценюк заявил, что СССР напал на Германию и Украину
-
-
Поиск аналога токового терморегулятора
Evgen21021 в форуме Электрооборудование, электротехника - 1
- 316
-
FRIM@N
02 фев 2011, 11:55
-
Поиск аналога токового терморегулятора
-
-
Сборка щитков по предоставленному ТУ
Ustinoff в форуме Электромонтаж на даче, коттедже, бане - 4
- 555
-
Василич
10 мар 2012, 14:31
-
Сборка щитков по предоставленному ТУ
-
- Объявления
Кто на форуме
Всего посетителей: 1, из них зарегистрированных: 0, скрытых: 0 и гостей: 1 (основано на активности пользователей за последние 10 минут)
Больше всего посетителей (279) здесь было 04 сен 2013, 15:45
Сейчас эту тему просматривают: нет зарегистрированных пользователей и гости 1
Права доступа
Вы не можете начинать темы
Вы не можете отвечать на сообщения
Вы не можете редактировать свои сообщения
Вы не можете удалять свои сообщения
Вы не можете добавлять вложения
Легенда
| Новые сообщения | Нет новых сообщений | Форум закрыт | |||
| Подфорум Новые сообщения | Подфорум Нет новых сообщений | Ссылка на форум |
-
- Объявления
|
phpBB® Forum Software © phpBB Group
Русская поддержка phpBB Связь с администрацией Администраторский раздел |
|


Загрузка. Подождите...




































