Страница 1 из 1
Двухскоростной мотор

Добавлено:
01 мар 2013, 20:44
Fktrctq
Если кто то сталкивался или знает, мотор 380В треугольник/звезда звезда, 55кВт, двух скоростной каким образом можно прозвонить его ( 6 концов между собой звонятся) как найти начала концы обмоток
Re: Двухскоростной мотор

Добавлено:
01 мар 2013, 21:07
sergey_sav
С помощью батарейки и стрелочного тестера. При пркосновении батарейки в одинаковой полярности к одной из обмоток, на двух других стрелка должна отклоняться в одну и туже сторону. Выбрать либо момент подключения батарейки, либо момент отключения... На Ваш выбор.
Отмечаем маркером (или иным способом). Подключаем батарейку к другой обмотке и смотрим, чтобы отклонение было таким же, как и в первом случае....
Fktrctq писал(а):6 концов между собой звонятся
Полагаю, попарно? Иначе задница мотору...
Re: Двухскоростной мотор

Добавлено:
01 мар 2013, 21:12
Fktrctq
что значит в одинаковай полярности?
Добавлено спустя 10 минут 43 секунды:
нет не попарно
Re: Двухскоростной мотор

Добавлено:
01 мар 2013, 21:41
sergey_sav
Fktrctq писал(а):что значит в одинаковай полярности?
Это значит, что прикладывая батарейку, надо запоминать какой полярностью её подключали к обмотке. Что бы не запутаться, прикладывать к условному началу обмотки всегда одним и тем же полюсом.
Fktrctq писал(а):нет не попарно
То есть все 6 концов из трёхфазного двигателя звонятся между собой?... Тогда или труп, или это не концы обмоток, а хз что...
Re: Двухскоростной мотор

Добавлено:
01 мар 2013, 21:45
Fktrctq
нет не труп стоит на пускателях серии CJX1-140 в нём есть какая нибудь защита?
Re: Двухскоростной мотор

Добавлено:
01 мар 2013, 21:53
sergey_sav
В нём есть не защита, а клемная колодка... которую не мешало бы вскрыть и посмотреть, что и как подключено. Там же можно и увидеть нумерацию концов обмоток.
ЗЫ. Чтобы избежать не нужных рассуждений, стоит более конкретно ставить вопрос.
Re: Двухскоростной мотор

Добавлено:
01 мар 2013, 21:57
slavapril
У треугольник/двойная звезда намотка такая

- Двухскоростной мотор - 6
(88.87 КБ) Просмотров: 468
Отсюда и "прыгать"
Re: Двухскоростной мотор

Добавлено:
01 мар 2013, 22:02
Fktrctq
в моторе понятно -клемная колодка, пускатели в момент пуска отключаются с искрами может это быть из за просадки напряжения? 400м 25мм алюминий, в пускателях нет встроенной защиты?
Добавлено спустя 2 минуты 43 секунды:
если подключать через частотник, как выбрать нужные концы, куда прыгать)
Re: Двухскоростной мотор

Добавлено:
01 мар 2013, 22:28
slavapril
Что-то ошарашили прям...А двигатель снят что ли уже? По выходам с пускателей нельзя что ли глянуть на какие концы они идут?
Re: Двухскоростной мотор

Добавлено:
02 мар 2013, 09:57
Fktrctq
нет не снят, но всё на виду, в клеммную колодку двигателя идут 6 концов, повода от пускателей, в колодки двигателя выводы из мотора с маркировкой на одной стороне u1 w1 y1 на другой u2 w2 y2 как я понимаю концы из вашего рисунка короткие(где одна обмотка) и длинные (где две обмотки) первая , вторая скорость, какая из них первая?) а какая вторая?) -вопрос
как бы найти нужные обмотки, возможно маркеровка не верна, надо убедится в правильности
и потом при подключении через частотник или плавный пуск , как угодать какие выводы подключать_ наверное можно и методом тыка попробывать 1 - посмотреть скорость, затем 2 и выбрать нужную, но хотелосьбы сразу определить -научным методом)
Re: Двухскоростной мотор

Добавлено:
02 мар 2013, 15:05
slavapril
Fktrctq писал(а):короткие (где одна обмотка) и длинные (где две обмотки) первая , вторая скорость
Не...не так просто...Вы сами писали
Fktrctq писал(а):мотор 380В треугольник/звезда звезда
Обычно говорят "треугольник - двойная звезда"
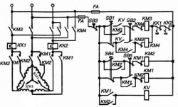
Одна скорость - треугольник, вторая - двойная звезда. Типовая схема ниже. Здесь управление двумя скоростями и вращением вперед-назад.
Fktrctq писал(а):хотелось бы сразу определить - научным методом
Надо подумать
Мне вот интересно, а что у вас за профиль предприятия? У вас все темы про моторы, я заметил.
Re: Двухскоростной мотор

Добавлено:
02 мар 2013, 16:14
Fktrctq
slavapril писал(а):Одна скорость - треугольник
как же получается треугольник ведь там грубо говоря обмотки по кругу соединяются, а в данном случае у обмоток есть соединение где то внутри( из вашей же схемы)
Добавлено спустя 2 минуты 15 секунд:slavapril писал(а): профиль предприятия
изделия из пвх, в основном привода контролеры автоматика, но и без моторов никуда))
Re: Двухскоростной мотор

Добавлено:
02 мар 2013, 16:48
slavapril
Fktrctq писал(а):как же получается треугольник.......в данном случае у обмоток есть соединение где то внутри
Это на схеме так нарисовано, чтобы не нагромождать наружные соединения
А вся ваша колодка - вот она
Только перемычки из треугольника в двойную звезду делает контактор своими контактами.
Можете забить в поисковик слова "схема Даландера". Это к вашему двигателю напрямую относится